+1(408) 432-8039 +1(408) 432-1089 sales@akoninc.com

SDLVAs

High Speed SDLVAs

Features

    • 0.5 - 18 GHz Frequency Coverage
    • 10 nS Rise Time
    • 60 nS Recovery Time
    • Excellent Log Linearity
    • Flat Frequency Response
    • EAR 99 Export Classification

Description

AKON has developed a new series of DLVAs operating over a frequency range of 0.5 to 18 GHz in a variety of bands. This new series offers 70 dB dynamic logging range with linearity of +/-1 dB over this range.

AKON products are designed to withstand the demanding environments of Military, Space and Industrial applications. Our compact and ruggedized products are designed to handle stringent mechanical shock/vibrations, temperature cycling, altitude and temperature extremes.

Reliability is a key feature of AKON products and to ensure this we perform ESS testing on all of our products. AKON offers an off-the-shelf screening option called its “H“ series, per Mil-STD-883 level B that is available on all of its RF & Microwave Components. For custom electrical, mechanical, and screening options, please contact AKON Sales: sales@akoninc.com (or) 408-432-8039.

SPECIFICATIONS
Model Number A15-MH137 A15-MH226 A15-MH227 A15-MH228 A15-MH225
Frequency Range(GHz) 6-18 0.5-2 2-6 6-18 2-18
T.S.S(dBm) -73 -73 -73 -73 -73
Logging Range (dBm) -70 to 0 -70 to 0 -70 to 0 -70 to 0 -70 to 0
Limited Output (dB) +15 +/- 3 dB - - - -
Frequency Flatness(dB) +/- 2.0 +/- 1.5 +/- 1.5 +/- 2.0 +/- 3.0
VSWR 2.0:1 2.0:1 2.0:1 2.0:1 2.0:1
Log Linearity (dB) +/- 1.0 +/- 1.0 +/- 1.0 +/- 1.0 +/- 1.0
Log Accuracy (dB) (over termperature at a given frequency) +/- 3.0 +/- 2.5 +/- 2.5 +/- 3 +/- 3
Log Slope (mV/dB) For Linerity Measurement 25 25 25 25 25
Rise Time (nS) 10 10 10 10 10
Recovery Time (nS) (90% to +/- 1.0 dB of Baseline) 60 60 60 60 60
Propagation Delay (nS) (50% RF to 10% Video) 10 10 10 10 10
Power Supply Current (mA) +12 (VDC) 750 500 500 600 600
Power Supply Current (mA) -12 (VDC) 150 150 150 150 150
Coupling DC DC DC DC DC
Video Load (ohms) 93 +/-1 93 +/- 1 93 +/- 1 93 +/- 1 93 +/- 1
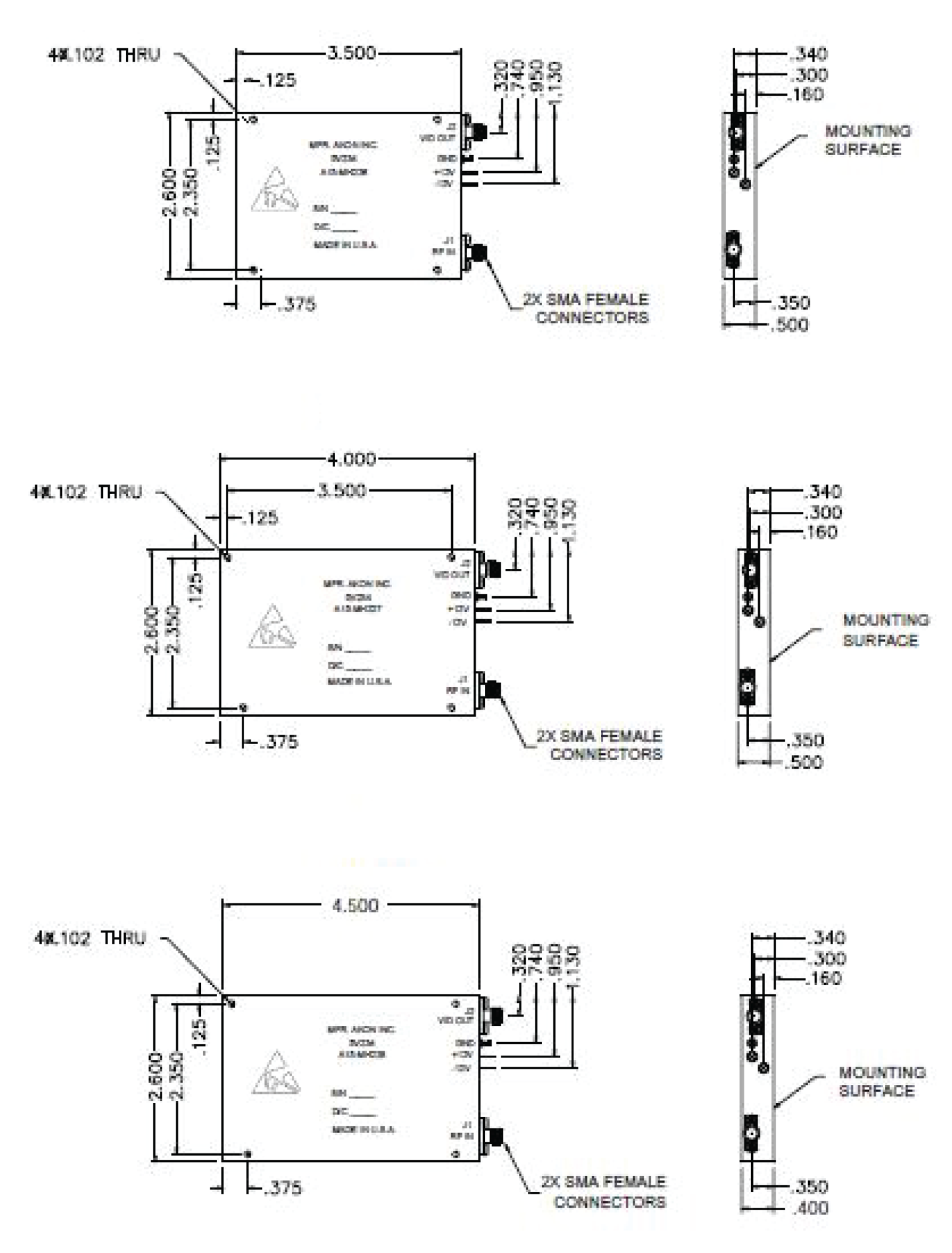
Size Figure 2 Figure 1 Figure 2 Figure 3 Figure 3
Operating Temperature (°C) -20 to +85 -20 to +85 -20 to +85 -20 to +85 -20 to +85
Select Product
Note: You can select different models and submit inquiry or custom quote request with help of different options available at bottom of page.

Customer Program

JPL - MIRO (Complex Integrated Microwave Assembly)
JPL - MLS (complex Converter Assembly)
AEG - Germany FL-1800 (Electronic Counter Measure)
CSIST - Shipboard Radar Update
Raytheon - SLQ - 32
BAE/Sanders - USM - 406C (Test Set)
BAE/Sanders - USM - 464 (Test Set)
US Navy - SAR - Synthetic Aperture Radar TR Modules
NAVSEA/Envisioneering - SEAPORT-e Program (Tuners)
Lockheed Martin - AEGIS
SEARAM - Rolling Airframe Missile
Brazilian Navy
DSTO Australia
Anaren - Canadian F18
Ford - HARM Missile Seeker
ITT - ASPJ (Airborne Self Protect Jammer) IDECM (Integrated Digital Electronic Counter)
Japan - FSX, Several RWR (Radar Warning Receiver)
BAE/Loral - ALR - 56C (F15 Fighter) RWR
BAE/Loral - ALR - 56M (F16 Fighter) RWR
BAE/Loral - ALQ - 131 (Pod Mounted Jammer)
Turkish F-16 - Front End Converters SPEWS II
DRS - Euro Fighter Test Set
BAE/Loral - ALR - 56V - F15 (RWR Update)
Northrop Grumman - JSTARS
Northrop Grumman - ALQ - 188 (Electronic Attack Training Pod)
Raytheon - ALQ - 142 (LAMPS Helicopter)
Electronica (Italy)
Government of India - Aircraft Radar
DSTO (Australia)
© Copyright 2026 Akon Inc.
Design and Developed by MNH Technologies